电力电子仿真(三十三)基于下垂控制结合双闭环控制的两台逆变器并联仿真研究(仿真模型+参考文献+说明)

作品简介

电力电子仿真(三十三)基于下垂控制结合双闭环控制的两台逆变器并联仿真研究(仿真模型+参考文献+说明)





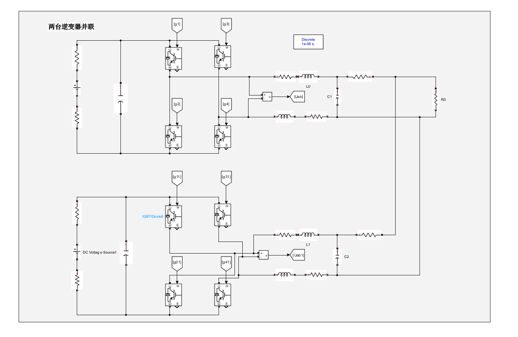
[1]两台单相全桥逆变器并联,采用下垂控制,可实现调节下垂系数控制功率的分配。

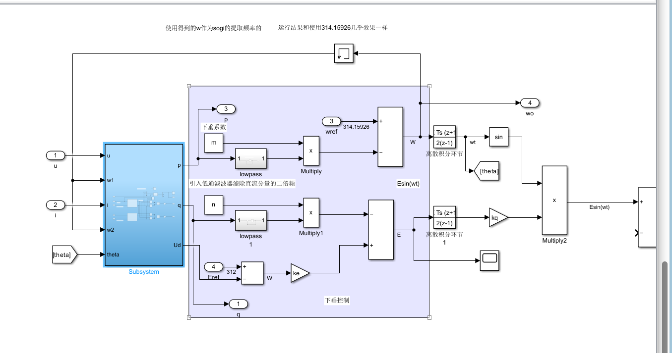
[2]引入SOGI:可以减小瞬时有功功率和无功功率的波动

[3]两台机的角度频率最终一样,因为下垂控制中下垂系数一样,因此最终的频率一样


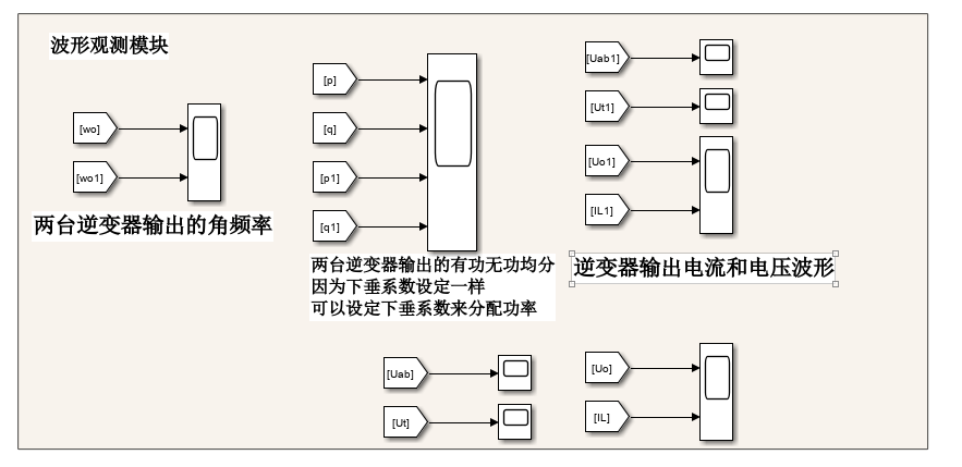
仿真中:因为下垂系数设定一样,两台逆变器输出的有功无功均分,可以通过设定下垂系数来分配功率


1.可以修改下垂调节系数,使两台逆变器按照下垂系数比例来承担负载的输出!!

2.其中两台逆变输出的负载电压、电感电流THD均小于5%!!

3.下垂控制输出的参考电压E,经过电压电流双闭环控制产生调整电压U,由单极性SPWM产生脉冲控制逆变器


仿真:


主电路:


控制模块:

SOGI与下垂控制:


电压电流双闭环:


波形观测模块:


初始化参数设置:


仿真波形:


创作时间: