1.软件版本
算法仿真:MATLAB 2022a
FPGA设计:quartusii13.0
FPGA仿真:ModelSim-Altera 6.6d
2.内容简介
64QAM(正交幅度调制),在使用同轴电缆的网络中,这种数字频率调制技术通常用于发送下行链路数据。64QAM在6mhz信道中,64QAM的传输速率非常高,最多可支持38.015mbps的峰值传输速率。然而,它对干扰信号很敏感,难以适应嘈杂的上行链路传输(从电缆用户到互联网)。参见QPSK、DQPSK、CDMA、S-CDMA、BPSK和VSB。
它具有调制效率高、对传输路径的信噪比要求高、带宽利用率高的特点,适合有线电视传输;QAM(DVB-C调制)在中国有线电视网络中得到广泛应用。QAM是一种联合幅度和相位调制技术。它利用载波的幅度和相位同时传输信息位。不同的幅度和相位表示不同的编码符号。因此,在相同的最小距离条件下,QAM星座可以容纳更多的星座点,以实现更高的频带利用率。
载波同步又称载波恢复(carrierrestoration),即在接收设备中产生一个和接收信号的载波同频同相的本地振荡(localoscillation),供给解调器作相干解调用。当接收信号中包含离散的载频分量时,在接收端需要从信号中分离出信号载波作为本地相干载波;这样分离出的本地相干载波频率必然与接收信号载波频率相同,但为了使相位也相同,可能需要对分离出的载波相位作适当的调整。若接收信号中没有离散载波分量,例如在2PSK信号中(“1” 和“0”以等概率出现时),则接收端需要用较复杂的方法从信号中提取载波。因此,在这些接收设备中需要有载波同步电路,以提供相干解调所需要的相干载波;相干载波必须与接收信号的载波严格地同频同相。
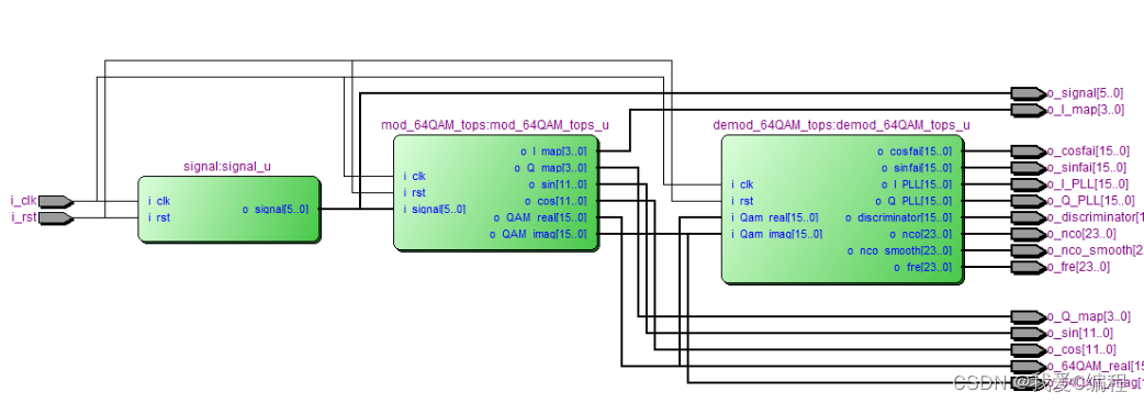
3.部分仿真截图

编辑

编辑

编辑

编辑